欢迎光临东莞市正航仪器设备有限公司网站! 我司主营:
恒温恒湿试验箱
,
冷热冲击试验箱
,
紫外线老化试验箱
等产品!
服务热线:
400-822-8565
网站首页
Home
关于我们
About Us
产品展示
Products
经典案例
Case
企业形象
Workshop
新闻资讯
News
联系我们
Contact Us
您的位置:
主页
>
公司动态
公司动态
行业资讯
常见问题
20
2014-11
台灣廠商加入競逐 產業重整戲碼重演?
◆台灣廠商加入競逐產業重整戲碼重演? 回溯過去兩年間的產業結構變化,1998年底在亞洲金融風暴停歇、日幣大幅升值、Y2K所引發之PC市場需求等外在環境因素影響下,由於日系廠商仍佔有70%以上之市場佔有率,因此從上游材料、設備提供與面板供應均...
了解详情
20
2014-11
硅光电池特性实验
硅光电池特性实验 一、实验目的 1、了解光电池的工作原理、使用方法和应用; 2、掌握光电池的光照特性及其测试方法; 3、掌握光电池的伏安特性及其测试方法; 4、掌握光电池的光谱特性及其测试方法; 5、掌握硅光电池的时间响应特性及其测试方法。...
了解详情
20
2014-11
简易光功率计设计实验
简易光功率计设计实验 一、实验目的 了解光敏三极管的工作原理和使用方法及用途 二、实验内容 利用光敏三极管设计光功率计实验电路 三、实验仪器 光电技术创新综合实验仪一台 光敏二三极管实验模块一块 光源输出及测量实验模块一块 连接导线若干 四...
了解详情
20
2014-11
光控语言电路设计实验
光控语言电路设计实验 一、实验目的 了解光敏三极管的工作原理和使用方法及用途 二、实验内容 利用光敏三极管设计光控语言电路 三、实验仪器 光电技术创新综合实验仪一台 光敏二三极管实验模块一块 光源输出及测量实验模块一块 连接导线若干 四、实...
了解详情
20
2014-11
透射式光控开关设计实验
透射式光控开关设计实验 一、实验目的 了解光敏三极管的工作原理和使用方法及用途 二、实验内容 利用光敏三极管设计光控开关实验电路 三、实验仪器 光电技术创新综合实验仪一台 光敏二三极管实验模块一块 光源输出及测量实验模块一块 连接导线若干 ...
了解详情
20
2014-11
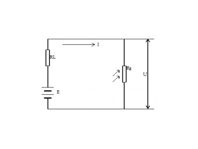
光敏二三极管特性测量实验
光敏二三极管特性测量实验 一、实验目的 1、了解光敏二、三极管的工作原理和使用方法及用途; 2、掌握光敏二、三极管的光照特性及其测试方法; 3、掌握光敏二、三极管的伏安特性及其测试方法; 4、掌握光敏二、三极管的光谱响应特性及其测试方法; ...
了解详情
20
2014-11
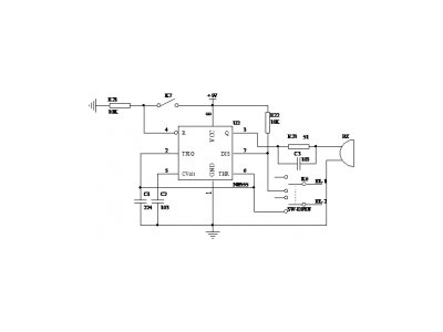
光敏电阻光控开关实验
光敏电阻光控开关实验 一、实验目的 加深了解光敏电阻的工作原理及应用性 二、实验内容 光敏电阻光控开关设计实验 三、实验仪器 光电技术创新综合实验仪一台 二次开发模块一块 光源输出及测量实验模块一块 连接导线若干 四、实验原理 1、实验参考...
了解详情
20
2014-11
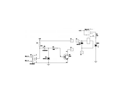
光电密码锁实验
光电密码锁实验 一、实验目的 加深了解光敏电阻的工作原理及应用性 二、实验内容 光电密码锁设计实验 三、实验仪器 光电技术创新综合实验仪一台 光敏电阻实验模块一块 光源输出及测量实验模块一块 连接导线若干 四、实验原理 1、实验参考原理 图...
了解详情
首页
上一页
30
31
32
33
34
下一页
末页
共
106
页
846
条
友情链接:
料封泵
小型破碎机
除尘器骨架
高温老化房价格
传感器之家
实验室管理系统
拉力试验机厂家
申请友链+
关于我们
走进正航
企业形象
荣誉资质
成功案例
产品展示
恒温恒湿试验箱
冷热冲击试验箱
蒸汽老化试验箱
紫外线老化试验箱
查看更多产品
新闻资讯
公司动态
行业资讯
常见问题
联系方式
联系正航
在线咨询
全国销售热线
15899697899
售后服务热线
13018663172
地址:广东省东莞市寮步镇岭安街2号
Copyright © 2012-2023 东莞市正航仪器设备有限公司 版权所有 备案号:
粤ICP备12059146号-25
公安备案号:
粤公网安备 44190002001185号